Совместим с NT Cloud. 220В, ограничитель мощности однофазный с Modbus (измерение до 63А)
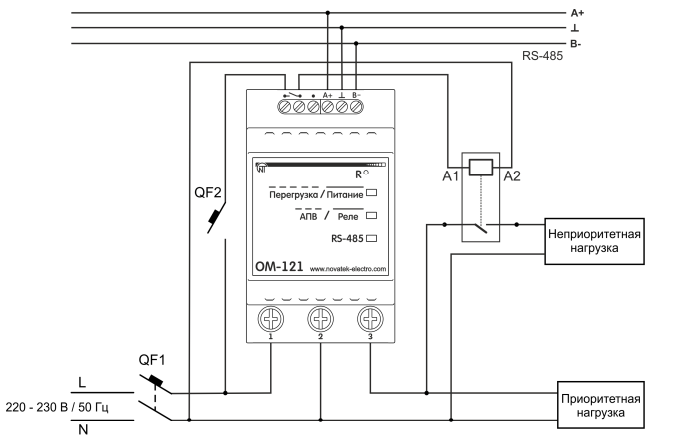
Устройство контроля электрических параметров однофазной сети.
Предназначен для контроля напряжения, активной/реактивной/полной мощности, тока потребляемого нагрузкой и последующей передачей информации по протоколу Modbus RTU. Подключение нагрузки на клеммы прибора для измерения до 63 А.
Настраиваемые функции прибора:
Дополнительный функционал:
Реле 5А для сигнализации аварий или управления нагрузкой через пускатель.

ДОСТАВКА
Вы можете выбрать любой наиболее удобный способ из перечисленных ниже:
Доставка до терминала ТК «Деловые линии» осуществляется нами бесплатно.
ОПЛАТА
Мы принимаем оплату:
Цены на поставляемые нами товар всегда ниже, чем у наших конкурентов.
Условия гарантийного обслуживания
Гарантия не распространяется на ущерб, причиненный другому оборудованию, работающему вместе с данным изделием.
Совместим с NT Cloud. 220В, ограничитель мощности однофазный с Modbus (измерение до 63А)
Центр измерительной техники «Эталонприбор» располагает своим собственным ремонтным сервисом, где Вы можете получить услуги по: ремонту, наладке, калибровке, гарантийному и послегарантийному обслуживанию измерительного оборудования, как приобретенного у нас, так и у других поставщиков. Сервис работает на основе лицензии, выданной Ростехрегулированием РФ.
